罗明
吉利汽车研究院(宁波)有限公司 浙江省宁波市 315336
摘要:作为汽车的重要组成部分,空调系统一直都在汽车中扮演着重要角色。驾驶员可以借助空调系统,对车内环境(如温湿度等)进行调节,既可提高车内人员舒适度,还可消除附着在挡风玻璃的雾气,避免影响驾驶员的视线。但是经过长时间使用以后,汽车空调系统不可避免地会出现各种问题。文章首先对空调系统的运行原理进行了简单描述,然后分别介绍了空调不制冷,制冷效果不佳故障诊断。
关键词:汽车;空调系统;故障诊断;工作原理
引言
空调是现代汽车制造中不可或缺的系统之一,可以通过改善温湿度为车内人员提供舒适环境,同时保证车内空气清洁。然而,由于汽车空调系统结构复杂,其故障检修也相对繁琐,所以想要充分发挥空调系统的作用和功能,需要掌握其结构原理,并结合实际情况实现故障检修。
1汽车空调系统的组成及工作原理
1.1汽车空调系统的组成
作为汽车的一部分,空调系统主要是用于调节车内环境,它对缓解驾驶员的疲劳强度,确保车辆的安全驾驶非常重要。通常情况下,汽车空调系统包括以下几大部件:压缩机、冷凝器和蒸发器、干燥罐、膨胀阀、风扇、鼓风机以及管路、电路连接等。
1.2汽车空调系统的工作原理
以空调系统制冷为例,原理:通过蒸发器,来自膨胀阀的低温低压液态制冷剂和附近空气实现热交换,吸热以后成为低温低压的气态制冷剂,同时蒸发器附近的空气温度随之降低,低温空气被鼓风机送至车内,实现制冷。气态制冷剂随后经压缩机作用后以高温高压气态形式进入冷凝器,并经风扇散热后液化,液化制冷剂再经干燥管干燥去水后流进膨胀阀,高温高压的制冷剂相应地变成低温低压制冷剂,最后再次进入蒸发器,进行下一次循环。
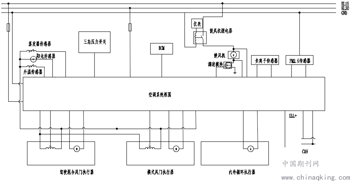
1.3空调系统电路原理
通过线束硬线连接,模块软件控制逻辑,两者相互协调控制空调功能。
主流空调电路组成单元:空调控制面板、室内室外温度传感器、PM2.5传感器、高低压开关、鼓风机、阳光传感器、鼓风机调速电阻以及与BCM等其它模块信号组成。其中空调面板是核心,是空调系统的“大脑”,协同各个组成单元传输的电压、电流信号,网络信号,智能化开启空调正常运行,给乘客提供良好的舒适的车载环境。
.png)
系统框图
2现代新型汽车空调的特点
汽车产业深度变更,物联网、大数据等数字科技的发展,汽车不再是简单出行工具,而是集智能、互联、娱乐等一体的智能汽车。空调系统与T-BOX、MMI等模块进行信号间交付,实现智能开启,智能提醒等满足客户个性化需求,提升客户的幸福感。同时低碳出行、绿色发展理念的深入人心,汽车空间紧凑,在汽车空调系统设计过程中,秉承低功耗、清洁、高效能,智能化理念。
3汽车空调系统常见故障诊断及原因分析
纵观当下汽车市场,品牌众多,随着汽车的使用,汽车有些故障相伴而来。当下不同主机厂,根据各公司平台化模块、架构差异,不同车型空调设计存在差异。为此,电器电路问题的维修成了一大难题,甚至延申出市场简单粗暴的方式,直接换整套的新件,转加了消费者的经济负担。痛定思痛,从电路设计的原则溯源,也是有基本的规律可循。为此,介绍我的排查方法思路-先排查机械故障,再排查电路故障。
3.1确认压缩机机械故障-常见的压缩机驱动皮带松弛
经过长时间的运行以后,传动皮带不可避免会出现一定程度的松弛,其直接结果就是在压缩机运行过程中出现打滑,不但会发出尖锐的声音,还会严重影响到动力的有效传递,进而导致压缩机的转速及制冷剂的输送速度下降,严重影响空调的制冷效果。对皮带松紧度的诊断方法一般是:用手拨动皮带,如果翻转角度在90°左右,则表明皮带松紧度适中,如果反转角度明显偏大,则说明该皮带已经出现松弛,另外,还需要检查皮带是否存在损伤,如果损伤明显,则应当及时更换。
3.2确认制冷剂故障-冷媒不足
制冷剂是制冷系统的载体,制冷剂不足是导致汽车空调系统制冷量下降的主要原因之一。通常可观察干燥罐可以有效判断制冷剂是否满足需求,具体做法是:打开空调系统,待其运行稳定后,观察视液镜,若有缓慢且连续的气泡产生,则表明制冷剂不足,若有气泡不断翻转,则表明制冷剂严重不足。出现上述状况以后,需要及时对制冷系统补充制冷剂。补充时,既可以从高压侧补充,也可以从低压侧补充。对于空调系统而言,因为其工作环境为密闭空间,一旦出现制冷剂不足的情况,基本可以认为是系统存在局部泄漏,这就需要借助于制冷剂系统检漏仪对整个制冷系统进行泄漏检查,查找泄漏位置并及时维修。
3.3确认电路故障-供电问题
求木之长,必固其根本。快速解决故障,需对电路系统设计的理念深入了解。电路是窜起、协同空调各子系统工作的核心,确保电路可靠性的基石。保险容量、导线线径选型校核、电性能试验验证、耐久试验是设保证可靠性的重要途径。保险损坏、搭铁松动、单件的点子元器件老化都可导致空调系统故障。
4现代汽车空调系统故障检修方法
4.1故障检查方法
(1)观察法。观察法是汽车空调系统故障检查中最基础、最常见的方法之一,在故障维修方面发挥重要作用。例如:接入空调后,技术人员可以利用视液镜对气泡流动实际情况进行科学观察,在观察过程中,如果气泡在一段时间后消失,说明汽车空调系统运行正常,相反,如果气泡一直存在,则说明空调系统内部缺少制冷剂作用,导致内部存在故障。另外,如果在观察过程中始终没有气泡产生,并且伴有溅水现象,则可以判断制动机存在问题,需要结合实际情况适当调整。 (2)表检法。引发空调系统出现故障的原因有很多种,其中包括人为因素、环境因素、自身因素等。因此,一旦空调系统出现故障,并且无法通过观察法对故障类型进行判断,就需要借助表检法进行检测。表检法主要是仪器设备对空调系统故障进行排查,具有科学性和准确性特点。在实际使用过程中,首先技术人员需要将压力表分别连接在汽车压缩机高压阀和低压阀中,并结合压缩机运行和静置状态进行分析,利用监测数据对空调故障进行确定。
4.2压缩机问题
压缩装置若产生响动,最可能的是离合器发生问题,也可能是压缩机内部问题造成的异响。这个问题的主要判断流程即是在汽车启动空调时产生较为明显的异常响动。对此,可以先行排除是空调正常工作所产生的噪音,通过断开开关之后进行判断,如果在断开开关之后仍然发生异响,就可以初步判断是离合器产生的问题,即要对车内空调皮带的状态进行检测。如果离合器产生问题,那么就需要对离合器开展更换流程。
4.3电路问题
排除压缩机、空调冷媒正常情况下,可更换新的空调面板,排查是否面板单件引起。若更换面板单件后,故障仍未解决,开始排查电路问题。简而言之,电路由电源+,电源-,信号交付硬线组成。
首先排查保险是否烧蚀。根据保险标识,确认空调电源保险,用万用表导通。听到“滴”响声说明保险正常,反之烧蚀,异常,且肉眼可见烧蚀。更换同容量保险即可解决问题。
其次接地端子是否松动,导致电路虚接问题。虚接,一般情况会有其它的电器功能问题产生。解决虚接问题,找到对应空调的线束搭铁点标准件进行重新固定既可。
最后若保险、搭铁都确认正常,那么就要进行整套仪表线束进行更换解决。
结语
空调系统是汽车的重要组成部分,其运行是否正常不但影响到驾驶员的安全,同时也影响车内环境的舒适。本文首先对空调系统的工作原理进行了简要介绍,然后分别从空调系统制冷量不足、不制冷以及制冷效果时好时坏三方面的故障进行了原因分析及应对措施,为驾驶人员提供参考。
参考文献
[1]李鹏翅.汽车空调常见故障的诊断方法[J].科技与企业,2016(01):206+208.