梁 超
中石油云南石化有限公司 云南省 安宁市 650300
摘要:本文介绍某炼化企业石脑油等轻质油储罐由于物料含水,需要定期对储罐进行脱水作业。脱水作业中油品中的硫化氢、油气挥发物等异味严重的气体,会散发至脱水口周边,影响作业环境,挥发的气体还对人体产生危害。通过研发密闭脱水技术,增设密闭脱水设施,彻底解决敞开式脱水方式带来的影响和危害,同时可以减低劳动强度,提高储罐运行安全。
关键词:储罐 脱水 密闭
前言
近年来随着石油化工行业的高速发展,环保问题也日益突出。出于化工行业的特殊性,环保问题也成为了众矢之的,在这一的背景下,引进先进技术,增加先进设备,提高环保能力,降低环境影响,使企业赢得未来,走上绿色发展道路,跟得上时代步伐。
1原流程
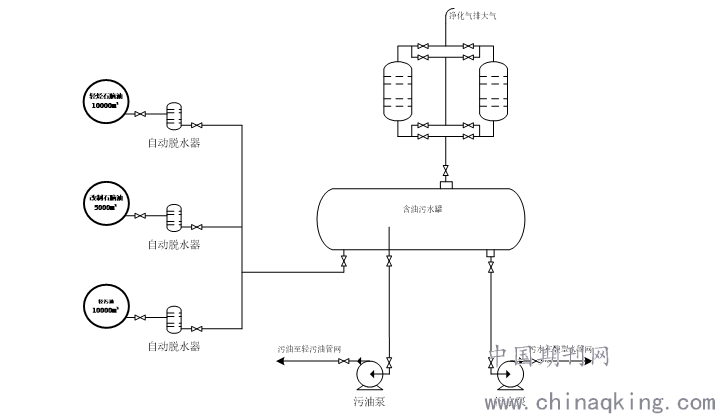
云南石化公司设置有石脑油、柴油、轻污油等轻质油储罐,该类储罐脱水采用脱水口排水、地下含油污水管线相连,集中进入含油污水池,通过油水沉降分离,分离的油品送入轻污油管网,污水送入污水处理场处理。
.png)
采用这种方式脱水,由于脱水口为敞开式,作业过程中油水混合物中的硫化氢、挥发物等有毒有害气体散发至脱水口周边,是的操作人员处于硫化氢环境中作业,极易发生硫化氢中毒,同时散发的油气挥发物等臭味气体还会影响周边环境。
进入新时代,云南石化公司将坚定不移地践行“绿水青山就是金山银山”的绿色发展理念,通过项目立项、技术研发、方案研讨、引进设备等环节,决定采用密闭脱水技术来解决这一问题,密闭脱水技术就是将原有的敞开式脱水方式,通过自动脱水器、管线、含油污水罐、机泵等设施连接,使得脱水过程全程密闭,杜绝敞开式脱水带来的环境问题。
2新工艺
在轻烃石脑油罐、轻污油罐、改质石脑油罐自动脱水器出口处,铺设一条管线,将脱水口与新铺设管线连接,再将新铺设管线延长连接在新增含油污水罐入口,使自动脱水器排出的含油污水自流进入含油污水罐集中收集。含油污水罐配置1台污油泵,污油泵入口管线接卧罐底部并伸入罐内400mm高,污油泵出口接轻污油管网;配置2台污水泵,污水泵入口管线接卧罐底部排污口,污水泵出口接酸性水管网,见附图;
.png)
通过工艺流程改造后,储罐脱水作业全程密闭,自动脱水器排出的含油污水,经汇管收集进入含油污水罐,利用油水密度差进行分离,油漂浮在水的上层。污油罐内液位达到1200mm时,污水泵自动开启,将罐内底部污水外输至酸性水管网,送至硫磺装置处理,液位下降至600mm时,污水泵自动停止,此时污油泵自动开启,将罐内上层污油外输至轻污油管网,储存于轻污油储罐,轻污油再转输至上游装置重新加工。
3尾气处置
含油污水罐因受液位升降而存在大呼吸呼吸作用,为了降低大呼吸作用外排产生的恶臭气体污染周边大气环境,在含油污水罐呼吸口配套了2台立式吸附罐,吸附剂为常温氧化锌精脱硫剂,该剂是新型、高效精脱硫剂,可在常温~200℃温度条件下,用于脱除天然气、油田气、炼厂气、合成气、变换气等多种气体及液态烃、丙烯、石脑油、等液态原料的硫化物,以保护蒸汽转化、低变、甲烷化、甲醇、联醇、合成氨、聚丙烯和羰基合成等含镍、铜、铁及贵重金属催化剂和提高产品质量,因此可有效吸附含油污水罐大呼吸作用外排的尾气,降低尾气中油气浓度,消除尾气中硫化物等恶臭气体对大气环境的影响。
4使用效果
密闭脱水设施自投用以来,原配套的隔油池降低了运行频次,池内可燃气浓度由120ppm降低至7ppm,硫化氢浓度由80ppm降低至7.6ppm,隔油池外周边的恶臭气体已基本消除,隔油池的安全运行也得到有效保障。
密闭脱水设施投用前,轻烃石脑油罐、轻污油罐、改质石脑油罐等9座储罐每日累计脱水约2.1吨,9座储罐需操作人员每4小时逐一打开排水口进行脱水检查,检查时还会带出大量油,但是自从密闭脱水投用后,操作人员不在进行人工脱水检查,油品含水全部通过自动脱水器外排,并且自动脱水器可降低脱水跑油的情况,每日可节约工时6小时,脱水量明显降低,彻底杜绝了脱水过程中硫化氢等恶臭气体的溢出,排除了脱水作业时人员硫化氢中毒的隐患,减少了脱水过程中VOCs的排放,改善了脱水作业周边环境,保证了储罐运行安全,将储罐安全风险降到最低。
5结束语
密闭脱水技术的应用既是社会和环境对技术的要求,也是企业可持续绿色发展对技术的要求,该技术的推广,可有效降低企业的生产成本,提高生产效率,满足现代企业对经济效益、环保效益的追求理念。