浅谈基坑降水高压旋喷桩止水帷幕施工质量分析 陈一民

发表时间:2020/9/8   来源:《基层建设》2020年第14期   作者:陈一民
[导读] 摘要:随着现有建筑物的建筑高度不断的增加,国民生活质量的不断提高,地下工程已成为大型建筑物必选之项,深基坑也成为建筑工地常见的工程内容。
        中建二局第三建筑工程有限公司  华熙上旅城  华熙中心广场
        摘要:随着现有建筑物的建筑高度不断的增加,国民生活质量的不断提高,地下工程已成为大型建筑物必选之项,深基坑也成为建筑工地常见的工程内容。如何保证深基坑的安全是整个工程的重难点。本文就深基坑工程的降水工程提出相关的探讨。
        1 导言
        随着社会的不断发展,城市建设发展越来越迅速,深基坑工程建设项目也逐渐增多,加强深基坑工程的风险分析,全面提升深基坑施工风险应对能力,以促进工程施工质量和施工安全。本文仅供参考。
        2 深基坑高压旋喷桩止水帷幕的施工概述
        高压旋喷桩,是以高压旋转的喷嘴将水泥浆喷入土层与土体混合,形成连续搭接的水泥加固体。旋喷桩复合地基适用在淤泥、淤泥质土、一般粘性土、粉土、砂土、黄土、素填土等地基中采用高压旋喷注浆形成增强体的地基处理;当土中含有较多的大粒径块石、大量植物根茎或有较高的有机质时,以及地下水流速过大和已涌水的工程,应根据现场试验结果确定其适应性。高压旋喷桩施工根据工程需要和土质条件,可分别采用单管法、双管法和三管法。
        3 高压旋喷桩技术特点
        (1)施工前应根据现场环境和地下埋设物的位置等情况,复核高压喷射注浆的设计孔位。根据地基构造情况,确定是否需采用引孔措施。
        (2)高压旋喷注桩的施工参数应根据土质条件、加固要求通过试验或根据工程经验确定,并在施工中严格加以控制。单管法及双管法的高压水泥浆和三管法高压水的压力宜大于30MPa,流量大于30L/min,气流压力宜取0.7MPa,提升速度可取0.1~0.2m/min。
        (3)高压喷射注浆,对于无特殊要求的工程宜采用强度等级为P.O.32.5级及以上的普通硅酸盐水泥,根据需要可加入适量的外加剂及掺合料。外加剂和掺合料的用量,应通过试验确定。水泥浆液的水灰比应按工程要求确定,可取0.8~1.2,常用0.9。
        (4)高压喷射注浆的施工工序为机具就位、贯入喷射管、喷射注浆、拔管和冲洗等。
        (5)喷射孔与高压注浆泵的距离不宜大于50m。钻孔的位置与设计位置的偏差不得大于50㎜。垂直度偏差不大于1%。实际孔位、孔深和每个钻孔内的地下障碍物、洞穴、涌水、漏水46 及岩土工程勘察报告不符等情况均应详细记录。
        (6)当喷射注浆管贯入土中,喷嘴达到设计标高时,即可喷射注浆。在喷射注浆参数达到规定值后,随即按旋喷的工艺要求,提升喷射管,由下而上旋转喷射注浆。喷射管分段提升的搭接长度不得小于100mm。
        (7)对需要局部扩大加固范围或提高强度的部位,可采用复喷措施。
        (8)在高压喷射注浆过程中出现压力骤然下降、上升或冒浆异常时,应查明原因并及时采取措施。高压喷射注浆完毕,应迅速拔出喷射管。为防止浆液凝固收缩影响桩顶高程,必要时可在原孔位采用冒浆回灌或第二次注浆等措施。
        (9)施工中应做好泥浆处理,及时将泥浆运出或在现场短期堆放后作土方运出。
        (10)施工中应严格按照施工参数和材料用量施工,用浆量和提升速度应采用自动记录装置,并如实做好各项施工记录。
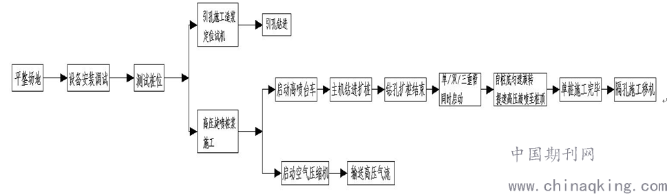
        4 高压旋喷桩施工工艺流程
 
 
        5 高压旋喷桩质量保证项
        (1)保证项目
        旋喷桩使用的水泥品种、标号、水泥浆的水灰比符合设计要求。
        检验方法:检查出厂证明、合格证、试验报告。
        (2)基本项目
        高压旋喷桩桩体深度、直径、桩体强度和渗透系数等符合设计要求。
        检验方法:钻孔取样检验和标准贯入试验,开挖检查。
        冒浆体试块试验,取施工过程中冒浆体试验其物理性能,作为判断强度参数,所取冒浆体应选取喷射后期的即水泥与土混合状态较接近地下实际混合状态的冒浆体。检查桩体均匀性,可采取钻孔取芯的方法,该方法也可用来检验桩体的抗压强度。
        (3)检验点的布置
        1)检验点应布置在下列部位:有代表性的桩位;施工中出现异常情况的部位;地基情况复杂,可能对高压喷射注浆质量产生影响的部位。
        2)检验点的数量为施工孔数的2%,并不应少于5点。
        3)质量检验宜在高压喷射注浆结束28d后进行。
        4)旋喷桩地基竣工验收时,承载力检验可采用复合地基载荷试验和单桩载荷试验。
        5)载荷试验必须在桩身强度满足试验条件时,并宜在成桩28d后进行。检验数量为桩总数
        的0.5%~1%,且每项单体工程不应少于3点。
        6 高压旋喷桩质量分析注意事项
        (1)设计方案的优化。针对深基坑设计方案的确定时,建议采用支护桩+高压旋喷桩止水帷幕体系,支护和止水效果更佳。对于边坡采用土钉墙或有锚索设计时,尽量建议设计院在设计时,复核土钉墙或锚索与止水帷幕的位置关系,避免有穿入止水帷幕桩体的现象,影响止水效果。
        (2)设计水泥掺量。根据设计图纸的要求,按照设计水泥掺量,结合施工地质报告情况,施工前应通过现场试验试喷确定最佳的水泥掺量及机械施工操作参数。
        (3)结合地质报告和试喷情况,确定桩身长度。需分析排布,施工路径的地质构造,确定第一手地质数据,指导止水帷幕的施工。
        (4)旋喷桩管达到预定深度后,应进行高压射水试验,合格后方可喷射浆液,待达到预定压力排量后,再逐渐提升旋喷管,深层旋喷时应先喷浆后旋喷和提升,防止注浆管扭断。
        (5)选用水泥应经试验及过筛,其细度应在标准筛(孔径0.08mm)的筛余量不大于15%,浆液搅拌后不得超过4 小时,当超过时应经专门试验,证明其性能符合要求方可使用。
        (6)钻杆的旋转和提升必须连续不中断,拆卸钻杆要保持钻杆有0.1m 以上搭接长度,以免旋喷固结体脱节。中途机械发生故障时,应停止提升和旋喷,以防断桩。并应立即检查,排除故障。为提高旋喷桩承载能力,在桩底部1m 范围内应采取较长持续时间的措施。
        (7)旋喷冒浆处理
        冒浆:旋喷时高压喷射流在地基中切削土体,其加固范围就是喷射距离加上渗透部分长度为半径的圆柱体。一部分细小的土粒被喷射浆液所置换,随着液流被带到地面上(俗称冒浆),其余与浆液搅拌混合。
        在旋喷过程中往往有一定数量土粒随着一部分浆液沿着注浆管冒出地面,通过对冒浆观察,冒浆量小于注浆量20%为正常现象,超过20%或完全不冒浆者,应查明原因,采取相应的措施。
        地层中有较大的空隙而引起不冒浆,则可在浆液中掺加适量的速凝剂,使浆液在一定范围内凝固。另外,还可在空隙地段增大注浆量,填满空隙,再继续正常旋喷。冒浆量过大是有效喷射范围与注浆量不适应所致,可采取提高喷射压力、适当缩小喷嘴直径、加快提升和旋喷速度等措施,减小冒浆量。
        参考文献:
        [1]建筑地基处理技术规范     JGJ79-2012
        [2]建筑地基基础工程施工质量验收规范     GB50202-2018
投稿 打印文章 转寄朋友 留言编辑 收藏文章
  期刊推荐
1/1
转寄给朋友
朋友的昵称:
朋友的邮件地址:
您的昵称:
您的邮件地址:
邮件主题:
推荐理由:

写信给编辑
标题:
内容:
您的昵称:
您的邮件地址: