摘 要 文章主要介绍了真空带式过滤机在梅钢二炼钢渣跨区域污泥脱水处理中的应用情况,针对真空带式过滤机在使用过程中存在的输料不畅和卸料不定向洒落等问题,进行了设备优化改进,为真空过滤机的进一步完善提供了参考。
关键词 真空带式过滤机;污泥脱水;问题;改进
Application of vacuum belt filter in sludge dewatering
CHEN Shuiliang
(Steelmaking Plant of Meishan Iron& Steel Co.,LTD., Nanjing 210039, China)
ABSTRACT: This article mainly introduces the application of the vacuum belt filter in the cross-region sludge dewatering treatment of the No. 2 steelmaking slag of Baosteel Meisha. In view of the problems existing in the use of the vacuum belt filter, such as the unsmooth transportation of materials and the undirectional dropping of materials, etc. , the optimization of the equipment was carried out, which provided a reference for the further improvement of the vacuum filter.
KEY WORDS: vacuum belt filter; Sludge dewatering; problem; improvement
1、前言
梅钢二炼钢渣跨有3个热泼渣池和2台斜式渣滚筒以处理转炉炼钢产生的钢渣,在处理转炉热态钢渣过程中需要供水淬化,此时产生的含泥渣污水回流至沉淀池进行初步沉淀后再次供给渣池和渣滚筒淬化。污水在沉淀池沉淀后最初通过人工采用行车抓斗定时把积泥抓至旁边堆场翻晒后装运出厂,因堆场污泥翻晒周转效率低且不环保,2019年4月二炼钢渣跨污泥堆放区域引进了一套真空带式过滤机系统以处理沉淀池污泥,污泥经过真空带式过滤机脱水后形成的干泥饼装车外运出厂,此工艺最终实现了污泥不落地的目标,既高效又环保。
真空带式过滤机系统设备在投用初期调试阶段经常发生渣浆泵出口输料管路堵塞以及过滤机卸料不定向洒落等问题,严重制约了污泥处理能力的提升,给生产组织带来了很大不便。
2、污泥处理工艺流程及真空带式过滤机原理
2.1 污泥处理工艺流程
.png)
首先向污泥搅拌罐补充1/3罐工业水并启动搅拌机,随后人工操作行车抓斗,把沉淀水池污泥抓入污泥搅拌罐进行搅拌均匀,同步启动真空带式过滤机设备,待污泥搅拌罐中的泥浆浓度达到30%后,启动渣浆泵,此时泥浆经渣浆泵送入真空带式过滤机进行脱水,在真空推动力的作用下,滤液穿过滤布和胶带孔进入气水分离器,由气水分离器排出至排水沟,最终回至沉淀池。被截留在滤布上的滤饼经连续抽干,最后在滤布转向处进入卸料处理,当滤布通过驱动轮后与橡胶带脱离,滤饼经卸料辊和刮刀装置卸料至料斗,滤饼达到一定量后由车辆进行外运。完成卸料之后过滤机滤布通过滤布清洗装置进行再生,清洗水通过排水沟收集回收至沉淀池。
2.2 真空带式过滤机原理
2.2.1真空带式过滤机工作原理
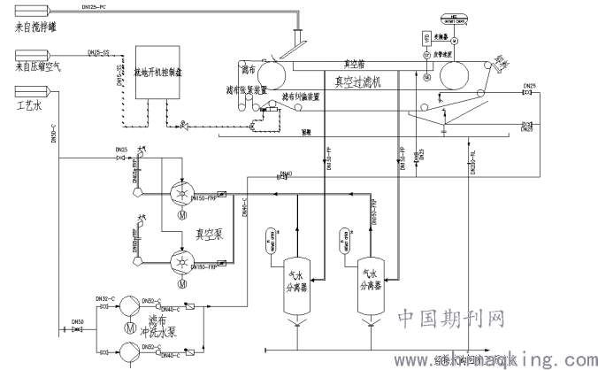
真空带式过滤机主要由带裙边橡胶带、真空箱、进料装置、滤布洗涤装置、滤布纠偏装置、滤布张紧装置、橡胶带驱动辊与张紧装置、滤布及橡胶带清洗、卸料装置及电控柜等组成,真空带式过滤机系统工作流程图见图1。
通过渣浆泵输送过来的泥浆经进料装置落至滤布上,泥浆自身重力和真空设备的真空力使泥浆固液分离,滤液穿过滤布和胶带孔进入气水分离器,由气水分离器排出至排水沟,最终回至沉淀池。被截留在滤布上的滤饼经连续抽干,最后在滤布匀速运动下输送至转向处进入卸料处理,固液完全分离后,利用卸料装置将滤布上的滤饼刮下落入料斗,随后装车外运出厂,卸料后滤布上仍残存小颗粒物料,经过高压冲洗水及刷棍冲洗后再次投入工作,清水水通过排水沟收集回流至沉淀水池中。
.png)
图1 真空带式过滤机工作流程图
2.2.2工艺参数
1)物料名称:滚筒渣处理浊环水沉淀池积泥,碱性,pH=8~11;
2)物料温度≤100℃;
3)真空带式过滤机处理能力:~4.05 t/h(干污泥);
4)进泥固体含量:20%~25%;
5)滤饼含水率:≤30%;
6)输料渣浆泵型号:3/2C-AH,Q=40m3/h,H=21m;
2.1.3真空带式过滤机性能参数
2.2.3操作顺序及联连锁控制
系统自动运行首先启动真空泵,真空泵通过变频器启动转到正常工作后,启动清洗泵,并打开清洗阀,清洗泵正常启动10S后,启动过滤机,同时启动渣浆泵。正常停机按以下顺序进行,按下主机控制柜面板上的自动停止按钮或通过远程停机命令(瞬时)后,过滤机主机停机,延时10S清洗水泵停机,清洗泵停止后延时5S真空泵停机。
渣浆泵与搅拌罐泥浆液位及真空带式过滤机运行状态连锁。当搅拌罐泥浆液位达到低液位时,泵停止运行。当真空带式过滤机故障不运行时,泵停止运行。在搅拌罐泥浆液位达到启泵液位以上及真空过滤机故障解除时才允许开泵。
为保证污泥搅拌罐中的污泥保持一定的浓度及污泥不沉降,需要引一路工业水作为在搅拌罐的补充水并设置气动补水阀,同时搅拌罐内设置搅拌机、液位计、污泥浓度仪,当搅拌罐的污泥浓度≥30%时,气动补水阀自动打开补水稀释污泥,当搅拌罐的污泥浓度<30%时,补水气动关闭。设备运行过程中,需要提供一路压缩空气管,用于橡胶带纠偏辊气缸以实现橡胶带跑偏后自动纠偏。
3、使用过程中存在的主要问题及改进方案
3.1 使用过程中存在的主要问题
在真空带式过滤机系统调试及投用初期,系统运行存在一定不稳定性,处理效率低,主要表现在:
1)泥浆输送的渣浆泵额定流量Q=40m3/h,而过滤机设计最大处理污泥能力约25m3/h,这就导致了滤布上大量泥浆抽不干,最终大量泥浆进入料斗,通过暂停渣浆泵等过滤机处理完再启泵会发生输料管道堵塞而生产终止问题。
2)真空带式过滤机卸料刮刀在出料过程中,滤饼洒落、堆积,需要操作岗位工人及时清理、疏通,劳动强度大、效率低。
3)污泥处理结束后,管道内存积大量泥浆无法排出,导致污泥沉积堵塞渣浆泵进出口管道,每次处理需要拆除管道并疏通,劳动强度大,问题处理效率低。
3.2 改进方案
根据真空带式过滤机在实际使用过程中表现出来的异常问题形式,以及分析出造成异常问题的原因后,提出以下几点对策:
1)在污泥输送渣浆泵的出口管道增加一路旁通回流管道,并增设手动阀门,通过调节手动阀门的开度,来实现过滤机进料的连续稳定,回流泥浆返回至污泥搅拌罐,最终实现渣浆泵输送泥浆能力与过滤机脱水处理能力相匹配,同时计划下一步对渣浆泵进行重新选型,使其输送流量与过滤机处理能力更匹配。
2)在过滤机卸料刮刀下方增设挡泥板和导流板,确保刮刀刮出的滤饼定向、集中落入料斗中。
3)为避免污泥处理结束后残余的污泥堵塞渣浆泵吸水管和出水管路,在渣浆泵进出口分别设置冲洗水管、排水管,在每天系统停运后,对渣浆泵进出口管路进行冲洗,冲洗结束后排水回流至沉淀水池。
3.3 改进后效果
经过优化改进完善后的污泥处理系统,工艺能力匹配性更合理、设备性能更先进、操作简便维修方便、环境整洁,极大地减轻了工人劳动强度,整个系统闭路循环无撒落污泥、不外排污水,减少了污染。
4、结束语
通过对渣浆泵出口泥浆输送管道进行优化改进以及卸料滤饼合理引流后,实现了二炼钢渣跨区域污泥脱水系统的正常稳定运行,脱水效果较好,高效解决了长期困扰着我们的堆场污泥翻晒周转效率低且不环保等问题。同时,真空带式过滤机设备系统不需要再额外增设辅助设施即可实现污泥的连续稳定处理,设备长期运行稳定性好,使用寿命长,操作便捷,实现了一键式远程操作处理污泥,具有很好的借鉴性和推广性。
参考文献
[1]闫俊杰,水平真空带式过滤机的结构改造[J].炼油与化工 2019(30).
[2]吕纪霞,真空带式过滤机在某硫铁矿精矿脱水中的应用[J].现代矿业 2015(10).
[3]张剑鸣 带式真空过滤机最新技术进展[J].化工设备与管道 1989(6).
作者简介:陈水良,(1966.02-),男,区域工程师,从事重型冶金机械设备的安装调试与维护。