试析水利工程施工招投标流程管理

发表时间:2020/5/19   来源:《中国西部科技》2020年6期   作者:韦成晓
[导读] 现如今,我国经济飞速发展,城镇化进程不断被推进

         摘  要:现如今,我国经济飞速发展,城镇化进程不断被推进,为了进一步满足城市发展的需要,我国的水利工程项目正面临着日益精细化的要求与标准。要想确保水利工程建设的可持续性发展,就应该对工程的招标投标工作进行规范化与标准化,对整个工作的具体步骤与整个流程实行监督与管理,确保能够第一时间挖掘出问题所在,建立健全有关的管理体系并贯彻落实。
         关键词:水利工程;施工;招投标;流程管理
前  言
         对于人类的正常生活与经济生产而言,水是最为基础业最为关键的一种资源,然而并不是地球上现存的所有水资源都能够满足人类使用的要求与标准。水利工程的诞生就是为了攻克这一难题。兴建水利工程,一方面能够避免局部地区的洪涝灾害,另一方面能够限制水流,合理地对水进行配置,进而满足人类正常生活与部分地区经济生产的需求,可以说水利工程是一项利国利民的重要工程。而对于水利工程建设而言,水利工程施工的招标投标工作是十分关键的,招投标制度的好坏一定程度上决定了工程质量的高低,因此应该着重关注探讨这方面的问题。
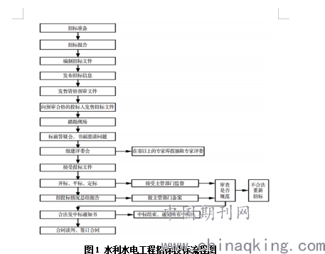
1水利工程招投标的流程
         当前,我国已经对水利工程的招标投标工作流程进行了具体的界定与说明。对于招标投标工作而言,其具体流程如下:首先应该将招标报告递交给水利行政主管部门进行备案,在同一时间应该及时面向社会发布招标投标的公告与具体项目的信息,还要发放投标的邀请函,将有关的招标文件编辑制作好了之后,应该聘请有关方面的专家来审查投标人的资格与质素,从投标人中挑选符合要求的投标人,并向其下工程项目有关招标文件。其次,招标单位应该组织带领符合招标要求与标准的投标人去项目现场进行勘探与侦察,招标项目的责任人应该及时且认真地回答投标人的提问。而后就是成立评标委员会对投标人进行评选,在最后评选结果发布之前应该避免评标委员会成员姓名的外泄。待中标的结果评选出来之后,应该及时对该企业进行通知。最后就是应该在投标人评选工作完成之后完成一份书面的总结报告,及时送至主管部门,在此之后便是与中标企业磋商与确立合同,整个流程至此结束。
         根据上述的具体步骤可以将招标投标的过程大致上分成3个阶段 :1.招标的准备阶段;2.招标投标的实施阶段;3。中标与成交阶段。依照目前法规条例上的标准与规定,水利工程项目的招标详细流程参照下图1。

图1 水利水电工程招标投标流程图
2 水利工程招投标流程管理中存在的问题
2.1 缺乏完善的监管机制
         一些水利工程项目的招标投标过程存在较为严重的管理问题,例如监督不到位、管理不合乎标准等等,这些问题都会使得形式主义在水利工程项目的招标投标过程之中出现,进而造成整个流程缺乏执行力,许多要求无人遵守,许多措施无法及时执行,甚至会出现“不按流程走”的恶劣现象。除此之外,一些水利工程单位在进行承包单位的挑选时并没有对其进行资格审核,挑选的方式也不符合有关法律法规的要求与标准,使得“层层转包”现象屡禁不止,一方面耽误了施工的进程,另一方面容易挑选出一些资质不过关的单位来开展项目建设,无法确保工程建设的安全与成品质量。
2.2 投标定标的过程管理不规范
         在部分水利工程的招标投标过程之中,有些招标的单位可能此前没有类似的招标经历,因此经验严重不足,再加上单位内部从事有关方面工作的专业人员数量不足,导致整个单位完全不清楚招标投标过程的基本步骤与规则,无法对该项工作开展适合的管理与监督。尤其在组织招标投标评选委员会的过程之中无法给出详尽且合理的细节标准,考查的方面也会有所欠缺,一方面导致最后投标结果不尽如人意,另一方面中标文件也不够完善精准,对其他投标者而言有失公平。
2.3 标底编制不规范
         一些地区在开展水利工程项目招标投标工作的时候,往往不具备足够数量的专业人才,编制出的标底全然不符合有关法律法规的标准与要求,有的甚至全然将标底定额预算编制工作抛之脑后,这些行为势必会给招标投标工作带来极大的阻滞,同时也让后续管理与监督工作无法正常开展,项目建设的周期可能因此进一步拉长。
3 强化水利工程招投标流程管理工作的措施
3.1 加大监管力度
         各级地方政府与有关部门以及对应单位都应该着重关注水利工程施工招标投标过程之中的监管工作,进一步加大有关工作的强度与执行力度,建立健全管理体系与监管制度,跟紧时代的步伐对招标投标过程之中的管理方法与管理理念进行创新,确保招标投标的每一个步骤都能够在严格且科学的监督管理体系之下进行,从而让招标投标工作能够具备应用的公平、公正、公开特性。当然,后续的项目实地建设工作也是十分关键的,有关部门同样需要对后续建设过程进行严格的把控与监管,全方位减少违法违规现象的产生,从根本上确保水利工程的安全性。争取实现消灭违法违规操作,若有有关现象出现,应该第一时间按照有关规定严肃处理。
3.2 施工建设单位应严格遵照招投标的流程办事
         参加投标的施工单位也应该遵守招标投标的基本流程争取中标的机会,依照有关法律法规的规定与要求行事,在接收到招标的邀请函之后,应该按照其中标明的时间去特定的施工地点进行实地考查与勘探,充分考虑工程建设之中可能存在的与可能发生的问题,如果有任何不清楚的地方或者有任何的问题都应该第一时间与招标单位沟通和问询,若没有问题与疑虑,则应该按照要求与规定去完成应该具备的投标文件,尽可能地详细且精准地编写工程量清单,在进行工程造价的计算时应该采用国际通用的方法,确保文件的准确性、易理解性、专业性。在中标之后,应该按照自己提供的投标文件细则和已经确立的合同来开展项目的建设,确保项目能够在合同与有关文件所要求的时间段之内高质量地建设完毕。
3.3 组建评标委员会,并严格按照标准开展评标工作
         在预先审核完所有潜在投标人的资格与质素之后,应该及时发放投标书,而该水利工程项目的主要负责人员应该在充分了解《水利工程建设项目招标投标管理规定》的基础之上,依照其中的具体要求与规定开展评标委员会的组织与建立,同时为了确保评标过程的公平性,负责人应该严格管控委员会成员的身份信息,避免有任何程度的信息泄露现象,从而保证在中标结果出来之前没有投标人知晓是谁在开展评标工作,进而减少投标人与评标人之间的非法交易,避免收贿受贿问题的产生。倘若有工程项目内部人员违法泄露评标人员的信息,并在外界传播,应该及时采取措施进行应对,并追究该泄露人员的法律责任,按照有关法律对其进行处置。评标工作的开展应该在接受了所有符合评标资格的投标人之后立即开展,时间地点应该严格遵照评标文件列明的内容来选定,整个评标的流程应该严格遵守公平公正公开的标准,尽可能地不给违规违法行为提供滋生的空间,只有这样才能够团结各专业人士的力量,推动评标工作的顺利开展,为水利工程挑选出综合素质最强、工作水平最高的投标单位,一方面确保水利工程能够在规定期限之内竣工,另一方面也能够显著提升水利工程的安全系数与质量水准,真正意义上建设成利国利民的优质工程。
结  语
         综上所述,伴随着我国经济的飞速发展,城镇化进程的不断推进,水利工程这类和人民的生活生产密切相关的工程种类逐渐受到人们的关注。为了确保水利工程能够以最安全的姿态为人们为国家服务,就应该保障工程建设的质量与安全,而工程质量的基础就是招标投标过程之中的监管工作。只有严格地依照有关规定去评选承包单位,开展科学合理且行之有效的监管工作,全方位保障施工人员的综合素质,才能够最大程度上加强工程质量与安全系数。
参考文献
[1]赵树军.河北省水利工程建设项目施工招投标规范化研究[D].浙江大学,2016.
[2]吴国良.水利工程施工招投标流程管理分析[J].科技创新与应用,2018(07):87-88.
投稿 打印文章 转寄朋友 留言编辑 收藏文章
  期刊推荐
1/1
转寄给朋友
朋友的昵称:
朋友的邮件地址:
您的昵称:
您的邮件地址:
邮件主题:
推荐理由:

写信给编辑
标题:
内容:
您的昵称:
您的邮件地址: